GMT 230
Product Information
- Model #: 30804
- Serial #: 80001 - 89999
- Product Type: Riding Products
Loading...
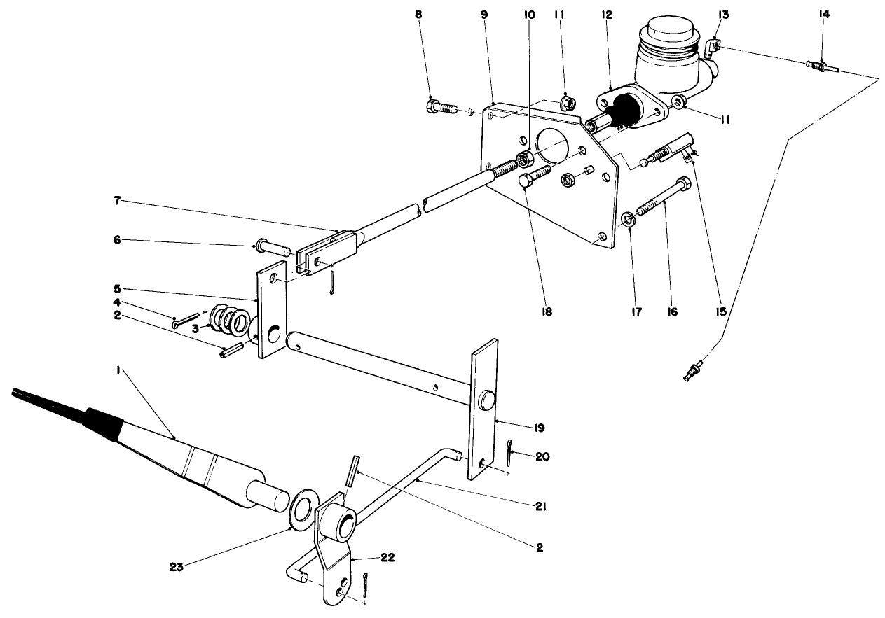
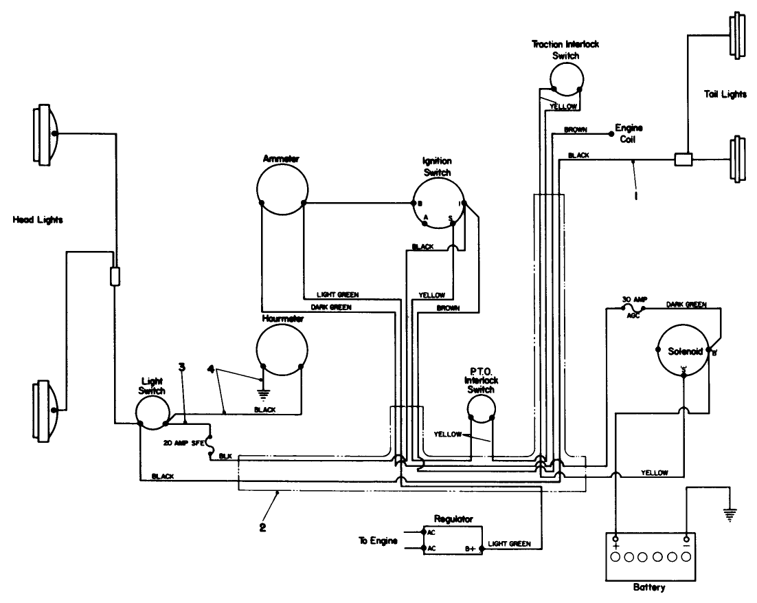
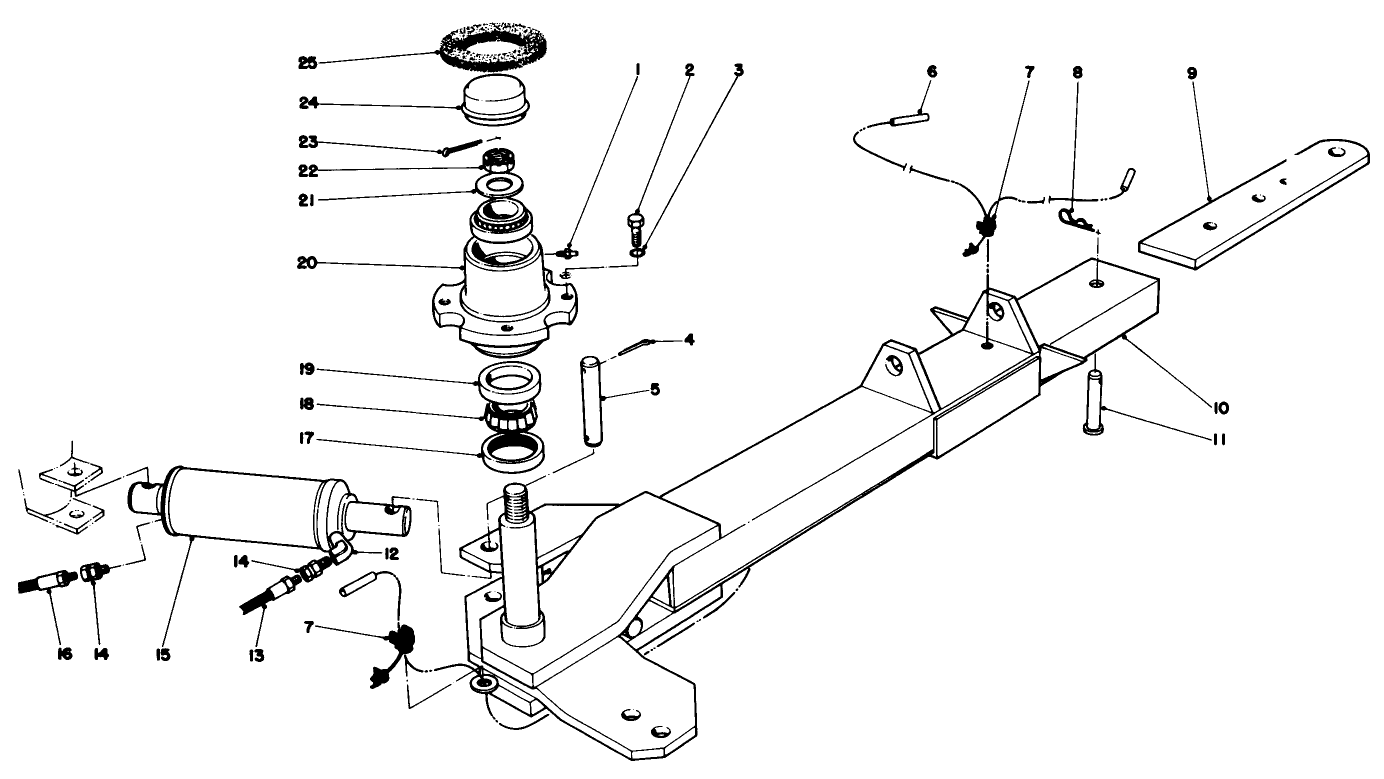
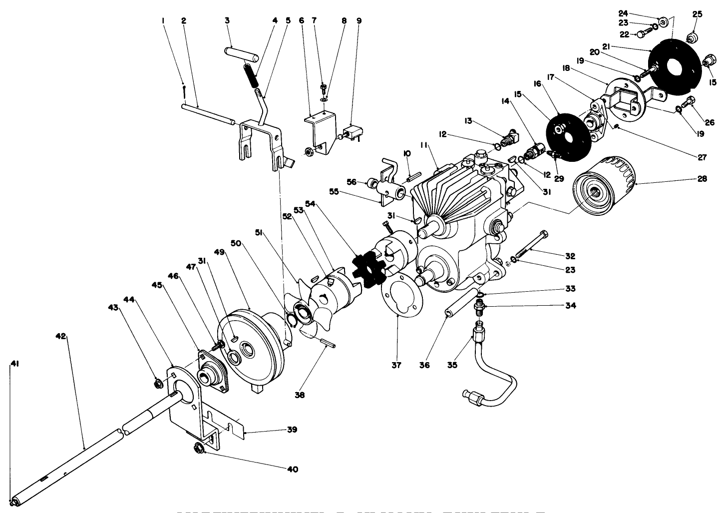
Assembly Drawings
Search for a part within assembly drawings:
-
Service Bulletin
-
Model #
30804 -
Serial #
80001 - 89999 -
Product Name
GMT 230 -
Product Brand
Toro -
Product Type
Riding Products -
Product Series
GMT 200 Series




















