Sand Pro 5020
Product Information
- Model #: 08886
- Serial #: 80001 - 89999
- Product Type: Riding Products
Loading...
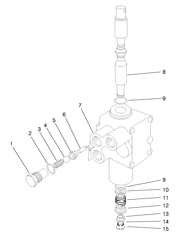
Assembly Drawings
Search for a part within assembly drawings:
-
Service Manual
-
Operator's Manual
-
Parts Catalog
-
Service Bulletin
-
Model #
08886 -
Serial #
80001 - 89999 -
Product Name
Sand Pro 5020 -
Product Brand
Toro -
Product Type
Riding Products -
Product Series
Sand Pro 5000 Series

































